淺談交直流混合微電網中的安全性

2018-07-26 17:07  來源:浙江巨磁  瀏覽:  

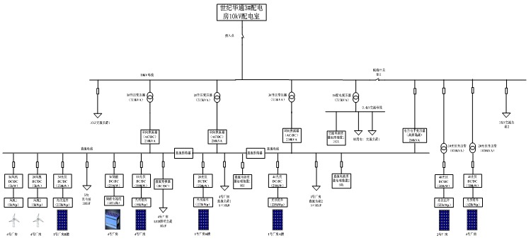
隨著分布式發電和儲能的大量應用和直流負荷的快速增長,使得直流配電越來越受關注。直流配電系統將會成為未來配電技術的一個重要組成部分。2017年8月26日,國家863課題“高密度分布式能源接入直流混合微電網關鍵技術”示范工程在浙江上虞投入運行,實現國內首次交直流混合微電網用戶側運行,工程改造或接入分布式光伏總容量1.4MW,2套5kW風力發電系統,1套250kW/800kWh鉛酸電池儲能系統,1套交直流微電網功率變換與網架系統,系統內交流最高負荷約1.2MW,直流最高負荷約0.9MW。下圖為該工程拓撲圖。

 

圖 1高密度分布式能源接入直流混合微電網關鍵技術工程拓撲圖

可以看到,該工程采用單層直流母線結構,約0.85MWp光伏系統通過DC/DC變流裝置接入微電網直流母線,1.0MWp光伏接入微電網交流母線,約800kWh鉛酸電池組維持直流母線電壓穩定,保證微電網離網穩定運行。交流母線和直流母線之間采用雙向AC/DC換流器連接,直流母線通過DC/DC變流器變換電壓給電動汽車充電樁、LED照明、廠房設備等直流負荷進行供電。該示范工程提供了高密度分布式能源接入的新模式,為光伏、風電等新能源安全穩定接入大電網掃清了技術障礙,在國內首次實現交直流混合微電網用戶側的商業化運營,能滿足今后電力用戶多樣化性的需求。

 

新的技術隨之帶來的是新的用電安全問題,直流配電系統中運用了大量的電力電子變換設備,電力環境更加復雜,顯然在原來交流配電系統中普遍應用的低壓保護電器無法繼續沿用,以配電系統中的接地故障保護為例,對于采用TN、TT、IT接地方式的交流配電系統,一般采用剩余電流保護。傳統電子式AC型剩余電流保護器利用零序互感器檢測漏電,零序互感器依據法拉第電磁感應電流,磁通量變化產生感應電流,僅能對交流成分的剩余電流進行保護。

 

圖2家用剩余電流保護器及其內部零序互感器工作原理

與交流配電系統一樣,直流配電系統的接地形式也分為TN、TT、IT,由于直流用電設備對供電電源要求有可能是負電源或正電源,因此配電系統中有兩條電源線的兩線制或增加一條中間導線(M線)的三線配電制。下圖3為配電系統常用的TT、IT接地形式的系統簡圖。

 

圖3 直流配電系統常用的TT、IT接地形式系統簡圖

針對采用電源端接地的TT、TN接地形式的直流配電系統的接地故障防護,使用剩余電流保護依然是最好的方式,對此IEC發布了 IEC TS 63053:2017《General requirements for residual current protective devices for DC systems》。該直流剩余電流保護裝置(DC-RCD)

 

圖4 DC-RCD IEC標準

標準規定設定保護閾值最小20mA,最大1A。

 

在交直流混合電網中直流負載側,顯然普通AC型剩余電流保護器無法完成保護,需要使用DC-RCD進行直流漏電保護,然而目前直流漏電保護還并未推廣和市場化,國內也尚無相關標準。實際上,在交直流混合微電網中,漏電成分是非常復雜的,我們來看下ABB對于交直流混合微電網中交流側接地故障的仿真模型。

 

圖5交直流混合電網交流側接地故障剩余電流回路

可以看到,如果交流負載發生絕緣損壞,產生的剩余電流不僅有交流成分,還有直流成分,如果按照慣性思維依然使用AC型漏電保護器在交流負載端進行漏電保護顯然是不行的,不僅無法檢測直流漏電,甚至疊加的直流漏電會導致檢測磁芯預先磁化,導致脫扣值增大,破壞剩余電流保護器的原有的保護功能!

 

圖6 含有直流分量的交流剩余電流保護特性改變

針對剩余電流成分復雜的剩余電流保護器,需要使用Type B型剩余電流保護器,對應IEC標準為IEC62423:2009《Type F and type B residual current operated circuit-breakers with and without integral overcurrent protection for household and similar uses》,對應國內標準為GB22794:2008《家用和類似用途的不帶和帶過電流保護的B型剩余電流動作斷路器》

B型剩余電流保護器不僅能夠對交流剩余電流、脈動直流剩余電流進行保護,此外,還能對1000Hz及以下的正弦交流剩余電流、交流剩余電流疊加平滑直流剩余電流、脈動直流剩余電流疊加平滑剩余電流、兩相或多相整流電路產生的脈動直流剩余電流、平滑直流剩余電流確保脫扣,能夠非常好的應用在交直流混合微電網中。

 

Magtron基于iFluxgate技術的SoC芯片整體方案,為B型漏電保護進行了數字化集成,為RCCB從傳統的AC型/A型向B型的技術升級,提供了一套高性價比的B型漏電解決方案,為充電設備的用電安全提供了更好的保障。

 

【參考文獻】

 

[1] GB 22794-2008 家用和類似用途的不帶和帶過電流保護的B型剩余電流動作斷路器(B型RCCB和B型RCBO)

 

[2]胡宏宇.低壓直流配電系統綜合保護與產品標準分析.建筑電氣.

 

[3]ABB.Faults in LVDC microgrids with front-end converters.

免責聲明:本網轉載自合作媒體、機構或其他網站的信息,登載此文出于傳遞更多信息之目的,并不意味著贊同其觀點或證實其內容的真實性。本網所有信息僅供參考,不做交易和服務的根據。本網內容如有侵權或其它問題請及時告之,本網將及時修改或刪除。凡以任何方式登錄本網站或直接、間接使用本網站資料者,視為自愿接受本網站聲明的約束。
相關推薦
 2016-2020年清潔能源消費量占能源消費總量的比重

2016-2020年清潔能源消費量占能源消費總量的比重

圖表:圖22:2016-2020年清潔能源消費量占能源消費總量的比重
儲能牛年?!鞭D乾坤可期 百億級投資項目頻現

儲能牛年牛”轉乾坤可期 百億級投資項目頻現

進入2021年,電池頭部企業擴產步伐仍未見止步。記者根據公開信息粗略統計發現,前兩個月寧德時代、中航鋰電、蜂巢能源、億緯鋰能、欣旺達等電池企業紛紛加碼投資,其中更有百億級投資項目頻現,前兩個月統計在內的企業公布投資金額總額已達796.37億元。
構建綠色低碳循環發展經濟體系是實現碳達峰碳中和的關鍵舉措

構建綠色低碳循環發展經濟體系是實現碳達峰碳中和的關鍵舉措

近日,國務院發布了《關于加快建立健全綠色低碳循環發展經濟體系的指導意見》。“十四五”開局之年,我國高規格發布構建綠色低碳循環發展經濟體系的綱領性文件,對各地區、各部門準確把握發展新階段,全面貫徹新發展理念,加快構建新發展格局,為經濟發展加快注入綠色新動能具有重要意義?!兑庖姟访鞔_要求發展建立在高效利用資源、嚴格保護生態環境、有效控制溫室氣體排放的基礎上,這是實現2030年前二氧化碳排放達峰、2060年前實現碳中和的關鍵舉措,具有重大意義和深遠影響。
斷電這樣一個亟待解決的民生問題,為什么在美國變成兩黨的能源利益之爭?

斷電這樣一個亟待解決的民生問題,為什么在美國變成兩黨的能源利益之爭?

受極端天氣影響,美國南部得克薩斯州電網大面積宕機,導致民眾長達數天在斷電中忍受嚴寒。然而,一批美國政客將民眾遭遇置于不顧,忙著口誅筆伐、互相攻擊,生生把斷電事件變成了兩黨之間的利益工具,著實令人瞠目。
國際油價重回60美元,但未來走勢仍不明朗

國際油價重回60美元,但未來走勢仍不明朗

在前一個交易日大幅上漲之后,23日國際油價漲跌不一。紐約商品交易所4月交貨的輕質原油期貨價格微跌,收于每桶61.67美元;4月交貨的倫敦布倫特原油期貨價格微漲,收于每桶65.37美元。國際油價基本回到去年1月水平。

推薦閱讀

熱點文章

Copyright © 能源界